设为首页
加入收藏
手机端
微信端
用手机查看
扫一扫看效果
用微信查看
扫一扫看效果
通知公告
市场动态
天 然 气
会展会议
生物沼气
石油要闻
煤炭要闻
环保要闻
电力要闻
煤 层 气
页 岩 气
致 密 气
可 燃 冰
净化技术
液化技术
储运技术
应用技术
装备制造
工程施工
管理运营
消防安全
标准规范
工艺设计
结构设计
系统优化
自控系统
电控系统
仪表系统
安全系统
低温工程
化工工程
节能工程
环保工程
LNG船舶
加 气 站
LNG汽车
接 收 站
文献资料
图文资料
商 品 库
企 业 库
供需信息
热点专题
企业专题
会展专题
首页
资讯
信息栏
LNG技术
工程制造
优化设计
仪电控
化工环保
LNG应用
文献
图库
商品
企业库
供需信息
专题
英文
联系
当前位置:
首页
->
文献库
->
技术资料
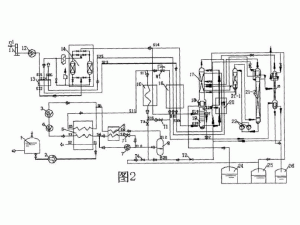
回收液化天然气冷能的空气分离装置
软件作者:
厂商主页:
演示网址:
运行环境:
软件语言:
简体中文
授权形式:
免费版
文件大小:
M
软件地址:
CN200520200306
(收费:50 积分)
详细介绍
一种回收液化天然气冷能的空气分离装置,包括用液化天然气冷能作预冷的氮气制冷循环装置、空气液化分离装置、用于连接氮气制冷循环装置和空气液化分离装置的空气冷却器和空气液化器、用于启动和正常运行所需的一组阀门及连接管路。在该空气分离装置中,采用了低温空气压缩机、低温氮气增压机、增压膨胀机、节流阀以及用纯氮、污氮的余冷来冷却原料空气的空气预冷器等。本实用新型不仅能够有效回收液化天然气的冷能,减少运行成本和环境污染,而且在生产液态产品时,能够大幅度降低电耗和水耗,具有较大的应用推广价值。
今日热点
珠海LPG生产运行管理和操作标准化手册
珠海LPG生产运行管理和操作标准化手册
纵论LNG产业的发展
纵论LNG产业的发展
热门精选
菏锅集团60立方液化天然气储罐 60立方LN..
菏锅集团60立方液化天然气储罐 60立方LN..
100立方液化石油气储罐 100立方LPG储罐 ..
100立方液化石油气储罐 100立方LPG储罐 ..
菏锅集团专业定做100立方液化石油气储罐..
在线客服
回到
顶部
扫描二维码关注微信